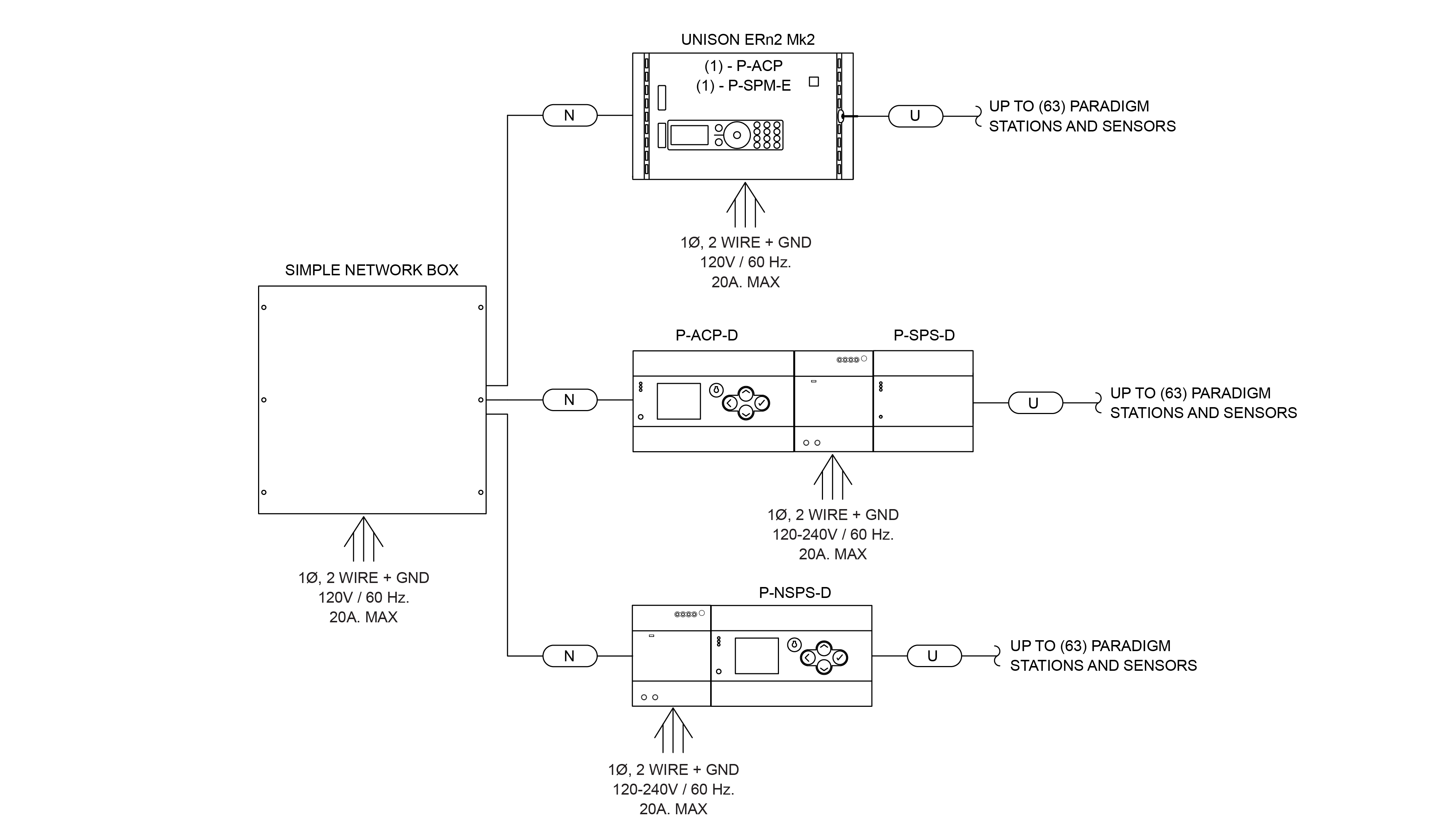
Station Power
Paradigm has the flexibility to let you build the system you want, with the capability to handle as many sensors, stations, and interfaces as you need. The Network Station Power Supply and the Station Power Module provide the power and data connectivity
to your system inputs.

Station Power Module
The Paradigm Station Power Module (P-SPM-E) partners with a Paradigm Architectural Control Processor in a Unison DRd or ERn enclosure. The P-SPM-E provides power and data for up to 63 stations, using two-wire cabling. Each Station Power Module
supports a total of 1,640 feet (500 m) in any combination of wire runs from one processor. The P-SPS-E is compatible with both Mk1 and Mk2 P-ACP-E Paradigm processors.
DIN rail Station Power Supply
The DIN rail-mounted Station Power Supply (P-SPS-D) provides power and data for up to 63 stations, using two-wire cabling. Each P-SPS-D supports a total of 1,640 feet (500 m) in any combination of wire runs from one processor. The P-SPS-D is designed
to work exclusively with the DIN rail version of the Paradigm Architectural Processor for easy placement where you need it.
Network Station Power Supply
The Network Station Power Supply (NSPS) is a DIN rail-mounted device that supplies power and connectivity for up to 63 devices. It connects to a Paradigm processor over your network and Paradigm accessories over two-wire cabling. Because it connects
to a Paradigm Architectural Control Processor via network communication, it literally expands the reach of your system. You can use your network for long data runs and keep your two-wire power cabling runs short. A compact LCD screen on the
unit and tactile button interface provides diagnostic information and streamlines configuring NSPS communication with the Paradigm processor.
*Each Paradigm processor can support up to five Network Station Power Supplies and one Station Power Module/Supply to support a total of 128 stations or sensors.
